Analizator parametrów sieci CVM-C11-ITF-IN-ETH-ICT2, Ethernet, LCD, M58531

Symbol produktu: CIR-M58531-000000
Generuj informacje o produkcie
Porównaj produkt

Zapytaj o produkt

Zapytaj o produkt

Uzupełnienie informacji pozwoli na szybsze zweryfikowanie firmy i uwzględnienie ustalonych warunków handlowych
Producent CIRCUTOR
Kod producenta M58531
Typ produktu Analizator parametrów sieci
Rodzaj pomiaru Analiza parametrów sieci AC
Wersja Stacjonarna
Rodzaj wyświetlacza (wyświetlacz) LCD
Montaż Na tablicy
Liczba faz 1 fazowy, 3 fazowy
Napięcie L-N znamionowe/maksymalne [V] 230/300
Napięcie L-L [V] 380/520
Prąd znamionowy/maksymalny [A] 5
Rejestrator danych Nie
Podtrzymanie akumulatorowe Nie
Głębokość [mm] 67,2
Szerokość [mm] 96
Wysokość [mm] 96
Oprogramowanie Power Studio - w języku polskim
Dokładność (napięcie/prąd) 0,2 %
Dokładność (energia czynna/bierna) Klasa 0,5 s / 1
Interfejs Ethernet
Protokół Modbus /TCP
Wyjście tranzystorowe 2
Wyjście przekaźnikowe 2
Wejście cyfrowe 2
Certyfikat UL Certyfikat UL potwierdza atest niezależnego amerykańskiego laboratorium, zapewniający, że produkt spełnia określone wymogi bezpieczeństwa. Dotyczy elektroniki i innych elementów i urządzeń elektrycznych, w celu ograniczenie ryzyka pożaru i porażenia elektrycznego podczas użytkowania produktów. Nie
Certyfikat ATEX Certyfikat ATEX jest dokumentem, wymaganym dla systemów ochronnych i urządzeń przeznaczonych do użytku w strefach zagrożonych wybuchem. Norma europejska. Nie
Rozwiń listę atrybutów

Analizator parametrów sieci CVM-C11-ITF-IN-ETH-ICT2, Ethernet, LCD, M58531

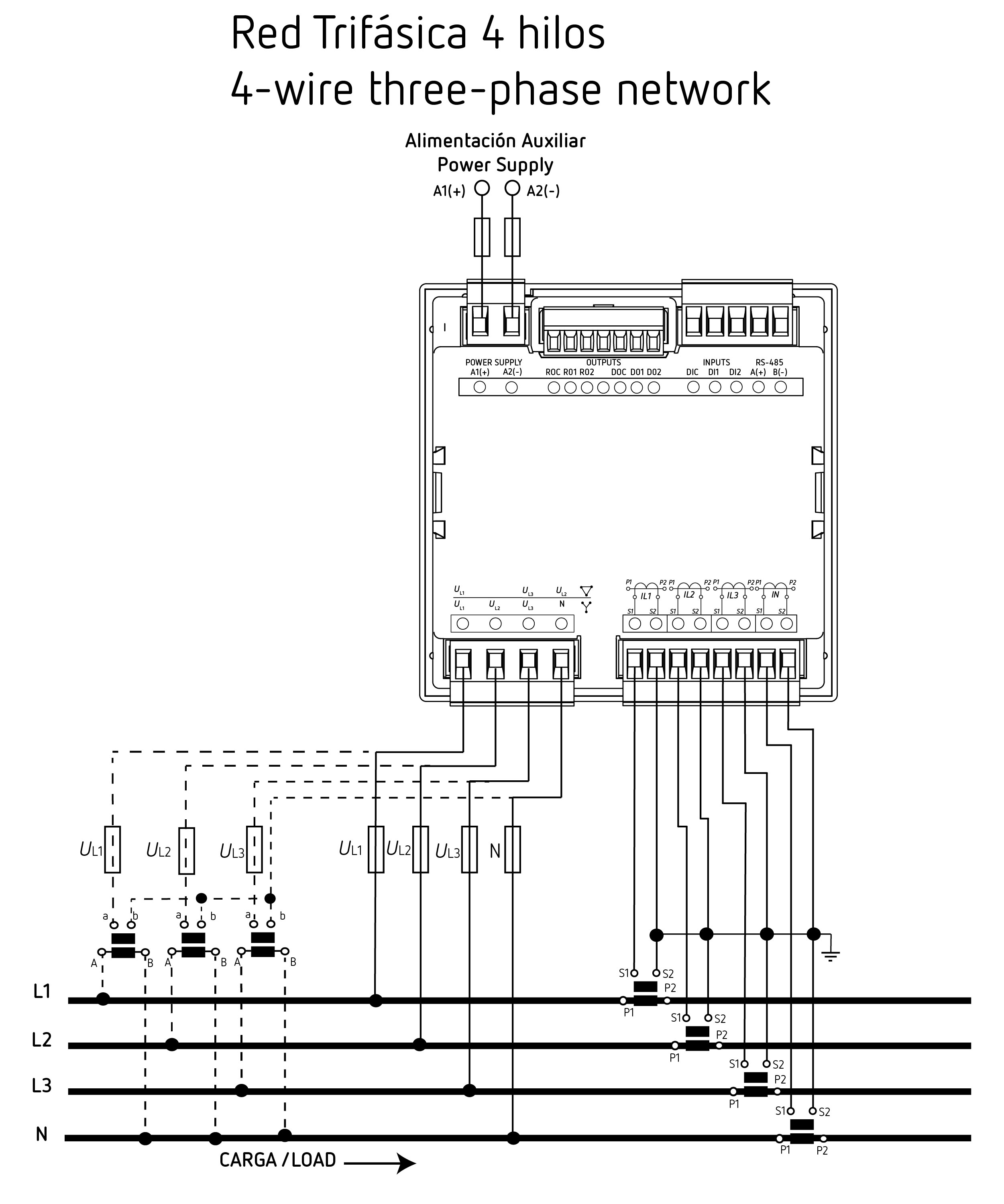
CVM-C11-ITF-IN-ETH-ICT2 to nowoczesny analizator parametrów sieci AC, przeznaczony do pomiaru i kontroli zużycia energii w instalacjach jedno- i trójfazowych. Dzięki interfejsowi Ethernet i obsłudze protokołów Modbus/TCP oraz BACnet, urządzenie z łatwością integruje się z systemami zarządzania energią.

Urządzenie montowane jest na panelu (96x96 mm) i wyposażone w czytelny wyświetlacz LCD. Umożliwia zaawansowaną analizę sieci, w tym pomiar do 31. rzędu harmonicznych, a także rejestrację danych poprzez wejścia i wyjścia cyfrowe.

Cechy:

  • Komunikacja: Ethernet | Protokół: Modbus/TCP | BACnet
  • Prąd wejściowy: .../1 A | .../5 A
  • Harmoniczne: do 31. rzędu
  • Montaż: panelowy (96 × 96 mm)

Zastosowania:

  • Monitoring zużycia energii w zakładach przemysłowych
  • Pomiary w instalacjach jedno- i trójfazowych
  • Integracja z systemami BMS/EMS przez Ethernet
  • Analiza jakości energii w szafach rozdzielczych i serwerowniach